欢迎访问浙江新伟环保设备有限公司官方网站!
24小时服务热线:

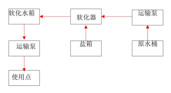
什么叫软化水和除盐水?

  • 新伟环保
  • 2025-12-19

生水经过钠离子交换器处理,除去水中硬度的水称为软化水。生水经过阴阳离子交换器处理,除去了水中所有的阴阳离子的水称为除盐水。

生水经过钠离子交换器处理,除去水中硬度的水称为软化水。

生水经过阴阳离子交换器处理,除去了水中所有的阴阳离子的水称为除盐水。


1672284498687637.png4404f004ce213536451b2414ec0727b4_1672284499275404.png


新伟环保
新伟环保

浙江新伟环保设备有限公司是一家专业从事水处理工程设备研制、生产、销售及施工为一体的技术型企业,公司拥有十多年的水处理技术,业务范围涉及给水处理,工业纯水和超纯水处理和生活、工业废水处理。